Nitric Acid Purification System

Nitric Acid Purification System

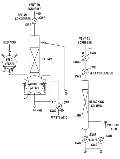
The process to purify industrial/technical grade nitric acid involves a single stage distillation to leave non- volatile impurities in the still bottoms. 69% – 70% concentrated nitric fluid is delivered by means of a metering pump from a storage tank into the glass still which is equipped with Electrically heated Oil Bath. The acid vapors flow through a mist removing packed section to the Glass condenser. Depending on the desired concentration high pure water can be added as a diluent to the condensed product before entering the bleach column. Clean air is introduced at the base of the bleacher. Air and oxides of nitrogen are vented through a condenser to a scrubber. Entrained nitric acid is not returned to the bleaching column but collected separately. Removing of all NOx out of electronic grade nitric acid.

Design Basis & Requirement of Utilities :

Capacity 40 kg/hr
Commercial grade Nitric Acid - 69-70% 44 kg/hr
Electric Heater 48 kw
Cooling Water @ 7 deg. C* 4-5 Cu.M/hr
Space Requirement 3 x 3 x 8 m
Note : Size Available 5 kg/hr to 500 kg/hr
Reactor Catalogue Lab Catalogue QVF Catalogue
Inquiry Call WhatsApp